
APOLO / MVM VENTILLATOR
Ventiladores de respiración asistida libres
Problemática

La escasez de equipos de ventilación en España y otros países, unido a una respuesta institucional tardía, están produciendo un mayor número de muertes.
Escala

El número de infectados no deja de crecer, igual que las tensiones entre países, por ejemplo España y Turquía, para aumentar su número de ventiladores. La respuesta ante la escasez de ventiladores desde la sociedad civil ha sido la aparición de múltiples iniciativas para su diseño y fabricación. En España hay varios en evaluación por la AEMS.
Solución

Propuesta desde la sociedad civil Coronavirusmakers.org
- Proponemos desarrollar las siguientes fases de los prototipos Apolo y Ventilador Mecánico de Milán.
- Diseño más sencillo respecto a los modelos de ambú.
- Aumentar el número de modelos y tipo de ventiladores con licencias libres.
- Compartir recursos entre equipos e invitarles a documentar y liberar sus proyectos.
- Invitar a este proceso al equipo del Hospital Gregorio Marañon y Fundación Carlos III de Madrid.


Consecución del objectivo

Propuesta desde la sociedad civil Coronavirusmakers.org
- El objetivo es que los ventiladores lleguen a ser utilizados por pacientes una vez sean aprobados por la Agencia Española del Medicamento y Productos Sanitarios mediante la realización de pruebas pre-clínicas (pulmón artificial y modelo animal), ensayos de seguridad funcional, investigación clínica en un centro sanitario y fabricación.
- Realización de la documentación de todo el proyecto de los ventiladores y de las procedimientos de pruebas pre-clínicas, ensayos de seguridad e investigación clínica.
-
Puesta a disposición de la comunidad mediante licencia libre.
Consecución del objectivo

Propuesta desde la sociedad civil Coronavirusmakers.org
- Finalización del prototipo Apolo conjuntamente con equipo médico y técnico que lo supervisen.
- Financiación de los procesos de validación para los dos prototipos Apolo y MVM.
- Apoyo institucional para encontrar equipo médico y empresas de fabricación con los que poder colaborar.
- Realización de las pruebas preclínicas. (pulmón artificial y modelo animal) y ensayos de seguridad funcional.
- Investigación clínica con el equipo médico elegido.
- Fabricación.
- Sería deseable disponer del prototipo Apolo terminado la semana del 13 de marzo y ambos validados para finales de este mes.
Equipos

Propuesta desde la sociedad civil Coronavirusmakers.org
Apollo
Javier Fernández - Electrónico
José Sánchez - Ingeniero Industrial.
Julio Galarón - Ingeniero Electrónica.
Miguel Romaní - Ingeniero Informático
Miguel SFX - Efectos especiales.
Gabriel Lucas - Ingeniero Informático.
Víctor García - Programador firmware.
Juan Pascual - Electrónic /Certificación.
Maes - Interfaz gráfica
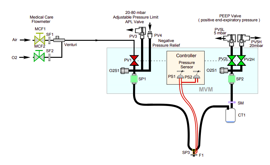
MVM
Colaboración internacional de más de 100 físicos e ingenieros de universidades y laboratorios de diferentes países. Resaltar la participacion de Arthur B. McDonald (Canadá), Premio Nobel de Física de 2015.
La contribución española incluye físicos e ingenieros del CIEMAT (Madrid), Universidad de Zaragoza y Laboratorio Subterráneo de Canfranc (ICTS asociada al ministerio de Cinecia).
¡GRACIAS!
Ventilador hardware libre para pacientes de COVID19
By gblucas
Ventilador hardware libre para pacientes de COVID19
- 906


