Operation of Systems

Preflight Preparation - Task 3.C 

Primary Flight Controls and Trim

Subtask 1

Ailerons

Controls the Roll of the aircraft around the longitudinal axis.

  • Differential Type Ailerons (Piper Warrior: pre-1976)
  • Deflect upward 23° (±2°)
  • Deflect Downward 17° (±2°)
  • Controlled by a system of gears, cables, chains, pulleys, pushrods, bell cranks, and counterweights
    • A bell crank takes two cables and changes the direction of motion to the aileron pushrod.

Stabilator

What is a stabilator?

  • “All-moving tail.” A fully movable aircraft stabilizer
  • A stabilator can allow the pilot to generate a given pitching moment with lower control force
  • Because they are easier to move, to be certified an aircraft must show an increasing resistance to increasing pilot input. To provide this resistance, stabilators on small aircraft contain an anti-servo trim tab that deflects in the same direction as the stabilator, providing an aerodynamic force resisting the pilot’s input  

Controls the pitch of the aircraft around the latitudinal axis.

Conventional tail where only partial movement occurs.

Trim

  • The trim tab is mounted on the trailing edge of the stabilator
  • The trim tab is actuated by a control wheel on the floor, between the seats
    • Trim relieves constant backpressure on the flight controls.

Anti-servo tabs — move in the same direction as the trailing edge of the stabilator.

Flaps

Subtask 2

"Johnson Bar"

A Johnson bar is a hand lever with several distinct positions and a positive latch to hold the lever in the selected position. The latch is typically activated with a spring-loaded squeeze handle on the lever so that only one hand is needed to release the latch, move the lever, then re-engage the latch in a different position. This is an American English term; in British English, the lever is named for its function.

 

Flaps

  • Manually operated and spring loaded to return to the Up position
    • Make sure the flap is locked in position.
      • The fateful story of Chloe on Final not securing flaps into place while landing.
  • ​The flap has 3 positions -  10 / 25 / 40 degrees
  • The flap technically can support a "step load" when the flap is fully retracted, but for the love of all that's good in the world, DO NOT USE THE FLAP AS A STEP.

PA28-151 Warrior Flaps are Slotted

Example of Slotted Flap Design

By opening a slot between the wing and the flap, high pressure air from the bottom of the wing flows through the slot into the upper surface. This adds energy to the wing's boundary layer, delays airflow separation, and produces less drag. The result? Lots of additional lift, without the excessive drag.

 

Slotted flaps are the most commonly used flaps today, and they can be found on both small and large aircraft. What makes them so special? Two things:

  • They increase wing camber, like other flaps
  • When extended, they open a slot between the wing and the flap

Powerplant and Propeller

Subtask 3

There are four steps in the engine process in order to produce power.

 

As the piston reaches the top of the cylinder, the spark from the spark plug ignites the mixture in a process called third, combustion, or power stroke. This combustion forces the piston back down and in turn, rotates the crankshaft for the distribution of mechanical energy.

The last step in the four-step process is the exhaust stroke. As the piston returns to the top forcing the burnt mixture out, the four-step process is ready to start again.

 

The first step involves the piston in the cylinder to transition downward thus pulling in the air and fuel mixture through the intake manifold from the carburetor.

Once the fuel and air mixture has entered the cylinder, the piston begins to move upward and compress the mixture. The process is known as the second or compression stroke and makes for an easy ignition of the mixture.

Power Plant (Warrior PA28A-151)

Lycoming O-320

  • 4 Cylinder
  • 4 stroke
  • Air cooled
  • Direct Drive
  • Carbureted
  • Horizontally Opposed
  • 150 HP at 2700 RPM

Engine Controls

  • Throttle and Mixture Control Levers
    • Throttle adjusts RPM
    • Mixture adjusts air to fuel ratio
    • Friction Adjustment located on the right side of the control quadrant
  • Carburetor Heat
    • Located to the right of the control quadrant
    • ON (down) / OFF (up) settings

Propeller

  • Fixed pitch propeller
  • One piece alloy forging

The Warrior is equipped with a Sensenich two-bladed, fixed pitch, metal propeller.

 

Propeller diameter is 74 inches

Landing Gear

Subtask 4

Every time the aircraft is going to encounter the ground (which all aircraft must do at some point) the landing gear is essential. If something goes wrong with one of the many components of the gear, then as the pilot of the aircraft you must know those components so when troubleshooting you understand what you’re testing.

Piper Warrior Landing Gear

Nose Wheel

  • The nose wheel landing gear use Cleveland 5.00 x 5 wheels.

  • Nose tire requires PSI of 30psi

  • 30 degree max turning arc to each side, by use of rudder pedals.

Brakes

  • Brakes are actuated by toe brake pedals, attached to the rudder pedals or the hand lever (parking brake).

  • Hydraulic

Main Gear

  • Main gear wheels use Cleveland 6.00 x 6, four-ply rating, Type III tires with tubes.

  • At gross weight the tires require a pressure of 24psi.

Struts

  • Ohleo type struts

  • air-oil type.

  • 3.25" for nose gear.

  • 4.5" for main gear struts.

Sideloading Landing Gear 😲😧

 

When you land in a crosswind, your airplane and your wheels are pointed in a slightly different direction than your direction of travel. As your wheels contact theground, the wheels want to go in the direction they are pointed, and the inertia of the airplane keeps it going in the same direction it was travelling in. The difference in the direction of travel, and the direction the wheels are pointed, causes the tires and wheels and landing gear struts to be pulled sideways.

If the difference is extreme, the tires can pull away from the rims. Landing gear struts are designed to take a straight on load as you land, and the side force could make the strut fail, or pull away from its mount.

 

Using the Brakes

  • Components:

    • Dual toe brakes attached to the rudder pedals

    • Hand lever

    • Master cylinder

  • Operation

    • The toe brakes and hand brake have their own brake cylinders, but share a reservoir

    • The parking brake is incorporated in the master cylinder and is actuated by pulling back on the brake lever, depressing the knob on the left side of the handle, and releasing the brake lever

Fuel, Oil, and Hydraulic

Subtask 5

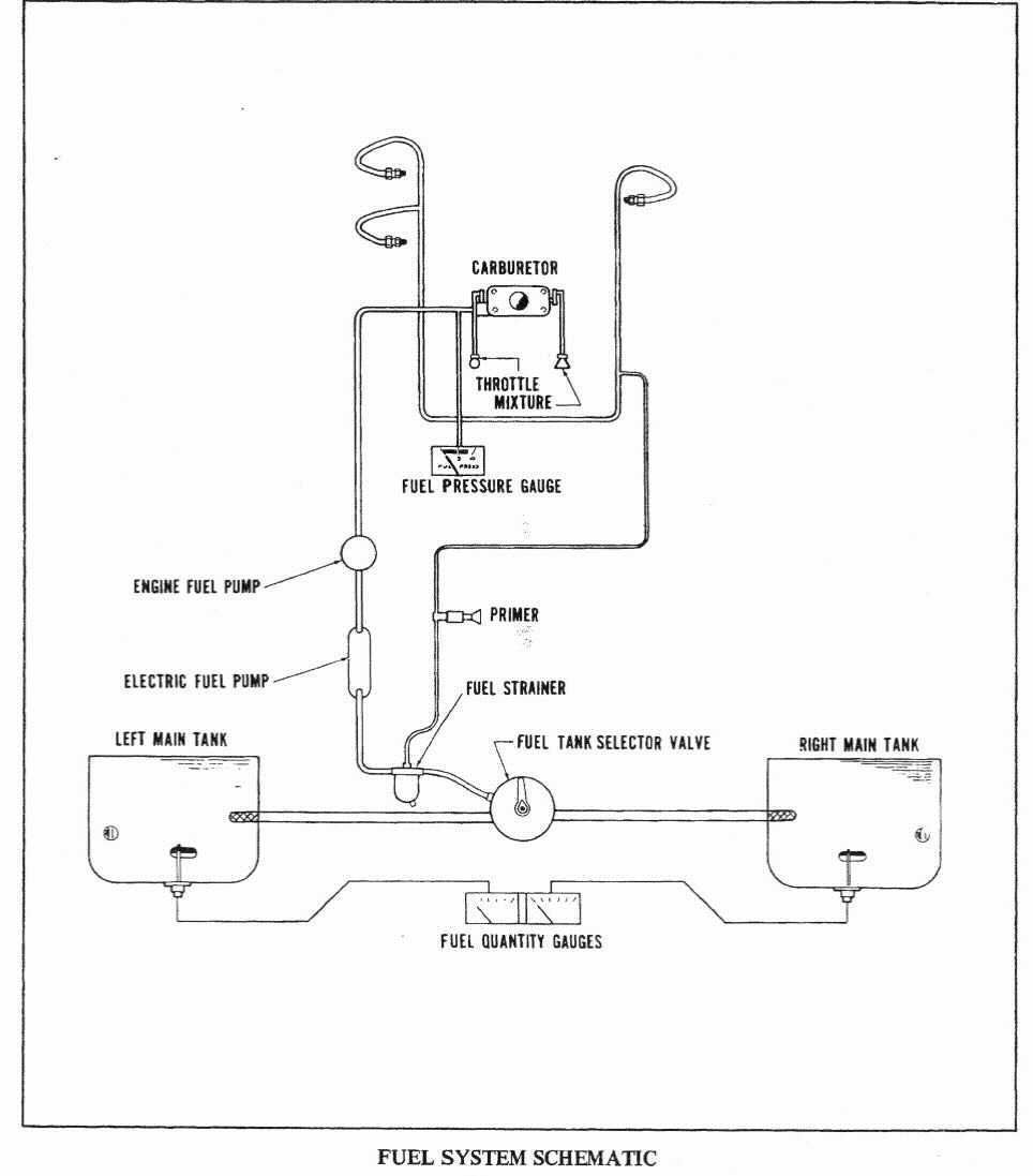
The 1976 Piper Warrior fuel:

  • 2 tanks. 24 gallons useable fuel in each, 25 gallons total

    • Usable capacity to the bottom of the indicator (tabs) is 17 gallons

  • Fuel Pumps

    • Two fuel pumps – An engine driven pump and an auxiliary electric fuel pump

  • Flows:  Main tanks ➡️ Fuel Selector ➡️ Electric Fuel Pump ➡️ Engine Fuel Pump ➡️ Carburetor

  • Fuel Selector Selections: Left Tank, Right Tank, OFF

  • Engine Priming (Can see Primer line in the fuel system schematic in next slide)

    • Fascilates Priming fuel into engine. (Follow checklist for procedures)

      • From Section 4 of POH, Starting Engine when Cold - If engine does not start within 10 seconds, prime the engine and repeat

  • Indications - Quantity and pressure are indicated in gauges located in a cluster on the left side of the instrument panel.  "Regulation: Only accurate when reading empty."

Oil

The engine oil system performs several important functions; Lubrication of the engine’s cooling parts, cooling of the engine by reducing friction, removing heat from the cylinders, providing a seal between the cylinder walls and pistons, and carrying away contaminants. The manufacture of the PA-28-151 aircraft requires a minimum of two quarts of oil and between 6-8 quarts as a normal operating range limit.

 

  • Oil is checked to have 6-8 quarts of oil before operation.

  • In Florida climate, we use Shell 5W-30 OIL, with oil changes every 30 hours of Hobbs time.

  • Oil Samples are collected at oil change to identify trends in the engine wear.

  • Signs of oil leaks should be observed during pre-flight.

As you’ve seen and learned from above, it is important to know and understand why and how the fluids of the PA-28-181 work.

 

It is critical to know how much fuel and oil need to be in the aircraft before we take off. Going back to engine cooling, fuel requirements, oil requirements, and understanding is as simple as just being safe and basic aeronautical decision making come into play.

Electrical

Subtask 6

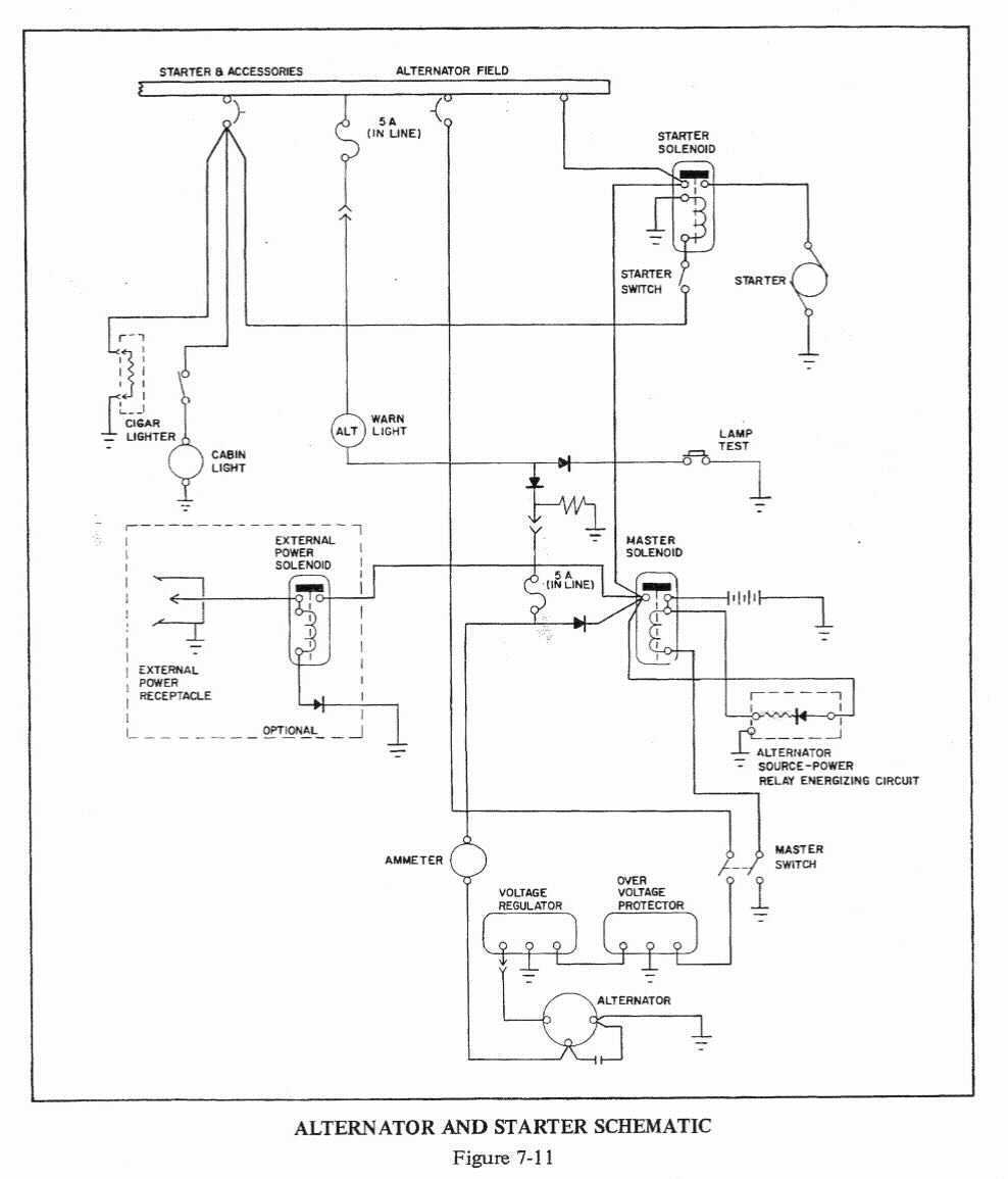
PA28A-151 Warrior Information

  • 14 volt, 60 amp alternator
  • 12 volt battery
    • Mounted under copilot-side aft passenger seat
  • Additional Components:
    • Voltage regulator
    • Overvoltage relay
    • Master switch relay

Electrical System

The 14 volt electrical system includes a 12 volt primary battery, a 60 ampere 14 volt alternator, a single external power connector. The electrical system is capable of supplying sufficient current to all the required equipment for day/night IFR and day/night VFR operations.

 

Battery

The primary battery provides for electric power to the equipment when the engine is not running and for engine starting. When energized by the battery master switch the primary battery supplies electrical power to the starter, as well as all items on the Essential Bus, Non-Essential Bus and Lighting Bus.

 

 

The alternator is belt driven directly from the engine. Once the engine is running and the ALTR switch is activated, the alternator becomes the primary source of electrical power for the aircraft. The primary battery provides stored electrical power to back up the alternator.

 

During normal operations, the battery is charged by the alternator.

Alternator

A solid state voltage regulator is located just forward of the instrument panel on the left side of the aircraft. The voltage regulator is designed to regulate the electrical system bus voltage to 12 volts and to prevent damage to the electrical and avionics equipment by removing the alternator from the circuit if its output exceeds 16.5 volts. In this event the JPI 930 digital display will display an unnunciation for over-voltage.

 

Voltage Regulator

Emergency Procedure / Alternator Failure

  1. Alternator light illuminated during flight

    1. Check the ammeters output

    2. If the ammeter is reading zero or below you should:

  2. Reduce the electrical load as practical in order to preserve battery

  3. Turn Alternator off

  4. Check circuit breakers

  5. Turn on each alternator one at a time in order to observe individual output

    1. With minimal electrical load observe ammeter when turning on each alternator

  6. Change electrical load as required

    1. If electrical load exceeds 70 amps then problem may exist with alternator.

Avionics

Subtask 7 

Basic Equipment

The avionics master switch

  • The master switch prevents a voltage spike from damaging the avionics by separating the power from the battery master switch and the avionics.

  • The avionics master provides power to the GPS, the second radio and the transponder.

  • There are 3 discreet switches for each of the Aspen displays.

  • There is a separate rocker-switch for the TruTrak Autopilot.

Aspen EFD 1000 Pro PFD / MFD

  • Terrain, traffic, and weather

  • Synthetic Vision

  • Airspeed and altitude tapes

  • GPS flight plan map

  • Display of real-time winds aloft, OAT, TAS, and ground speed

Engine Monitor - JPI 930

  • Used to monitor vital information on Engine.

  • Percentage-Power is often used for more precice approach and landing profiles.

  • Leaning procedure involves using eghaust temperatures.

  • Has a fuel totalizer, but must be reset when plane is refueled to max fuel to be accurate. ALWAYS VISUALLY INSPECT AND NEVER SOLEY RELY ON TOTALIZER.

Avedyne IFD440 GPS

Radio 1 / NAV1 - frequency control.

  1. Used for navigation and communication through the use of 24 constellation Navistar satellite system.

  2. The GPS has a receiver antenna on the top of the airplane that determines the position of the airplane

  3. The satellites are arranged so that 5 can see you at all times. 4 needed for a 3D position. 5 are needed for RAIM and 6 are needed for WAAS, without barometer-reference.

  4. Receiver autonomous integrity monitoring system (RAIM) verifies the integrity of the signals being used.

  5. Wide area augmentation system GPS receivers corrects for GPS signal errors caused by atmospheric disturbances, timing, and errors in satellite error.

Transponder

  1. What is a transponder? Reports altitude to a secondary radar system when it is "interrogated"

  2. There are 3 different types of transponders.

    1. Mode A, C and S

  3. Mode A will only report a squawk code where mode C will incorporate pressure altitude data. Mode S has ADS-B in and ADS-B out.

  4. ADS-B is designed to help over interrogation of the transponder and allow automatic collision avoidance. Mode C uses ACAS II (airborne collision avoidance systems) and ADS-B

Autopilot - TruTrak Vizion

The Warrior is equipped with a digital, three-axis autopilot. This autopilot is not approved for student use. Although a basic overview will be given for use in emergency situations such as disorientation.

 

  1. Use of Autolevel button (Blue Button)

  2. How to disengage the autopilot / Overpowering servo

Avionics are becoming essential to flying for safety and navigation purposes.

 

BUT... Flying can be done without advanced avionics. Keep in mind: Many older and very experienced pilots seek out aircraft later in their flying that have little to no automation, such as a J3 Cub simply because the complexity is also a burden.

 

Flying isn't about tech, in the beginning it's about getting a feel for the aircraft and it's performance and aerodynamic characteristics.

Pitot Static, Vacuum Pressure, and Associated Flight Instruments

Subtask 8

We’re going to touch on all of the instruments (airspeed, attitude, altimeter, turn coordinator, heading, and vertical speed indicators).

  • How the instruments are interpreted. Which instruments run on which systems, e.g. airspeed is a pitot instrument.
  • How the systems work and deliver information.
  • Recognizing common instrument errors.
  • The benefits of having instruments on separate systems when one system fails.

 

Pitot Static System

  • Pitot pressure is measured on the leading edge of a calibrated probe below the left wing
  • Static pressure is measured by the same probe
    • ​Many aircraft have a separate port on the side of the aircraft for static.

Instruments

  • Pitot Pressure (Ram Air Pressure) and Static Pressure
  • Dynamic and static pressure differential

  • Ram air enters pitot tube, goes directly into an aneroid wafer

  • Static (ambient) pressure fills the interior chamber with atmospheric pressure

  • The aneroid expands or compresses which moves gears to give a reading on the indicator face

Airspeed Indicator

Altimeter

(Instruments - Continued..)

  • Static Pressure

  • Wafers sealed at Standard Pressure of 29.92`" Hg

  • Adjust altimeter setting in Kollsman Window

  • 1`"Hg = 1,000 ft

  • Set to field elevation if no setting available

Rate of Climb Indicator

Vertical Speed Indicator (VSI)

  • A rate-of-pressure change instrument giving an indication of deviation from a constant pressure level
  • Inside the instrument case is an aneroid wafer
    • But, the case is vented through a calibrated orifice that causes the pressure inside to change more slowly than that inside the aneroid
  • ​As the aircraft ascends, the static pressure becomes lower (Descent is the opposite)
    • The pressure inside the case compresses the aneroid, moving the pointer upward
  • When the aircraft levels off, the pressure no longer changes
    • The pressure inside the case becomes the same as that inside the aneroid

Gyroscopic System

(Attitude Indicator, Heading Indicator, Turn Coordinator)

Characteristics:

  • Rigidity: Characteristic that prevents its axis or rotation tilting as the Earth rotates
  • Precession: Characteristic that causes an applied force to be felt 90o from that point in the direction of rotation
  • The instruments contain a gyro (small wheel with its weight concentrated around its periphery)

    • Attitude/Heading instruments operate on the principle of rigidity
  • Rate indicators (turn indicators/turn coordinators) operate on the principle of precession
  • Note: The training Aircraft has electric heading and attitude indicators, there is no Vacuum systems in the PA-28-151 we’re training in.

Gyroscopic Systems Continued

Typically these systems are powered by:  

  • Electrical Systems
  • Pneumatic

(Other less conventional power sources exist, but not covered in this lesson)

Errors

  • Blocked pitot

    • If ram is blocked, ram pressure bleeds out the ram drain, the pressures inside the ASI equalizes and the airspeed indicator will read zero.

    • Possible solution: Turn pitot heat on

  • ASI Frozen at constant altitude (ASI acts as an altimeter)
    • A climb will show an increased airspeed

    • Descent will show decreased airspeed

    • Potentially very dangerous!! Why? What should happen as you climb? Descend? Can lead to stall and/or in-flight breakup.

Rule #1

(Errors Continued)

Blocked Pitot Static

  • ASI continues to operate, but incorrectly

  • Behaves somewhat as an altimeter

  • VSI reads zero

  • Altimeter frozen at altitude where blockage occurred

  • Possible solution: Try alternate static source, mechanical, or break face of VSI

A review of the pitot-static will absolutely come up in the check-ride, but more importantly you need to know it and know how to debug problems to be a safe pilot.

Conclusion:

Environmental

Subtask 9

Deicing and Anti-Icing

Subtask 10

Operation of Systems - 3.C

By Mark Berry

Operation of Systems - 3.C

The student should develop knowledge of the elements related to the aircraft systems and their operation as required in the ACS/PTS.

  • 2,278