PN-IEC (HD) 60364 z grupy 700
Stosowanie głównych i dodatkowych połączeń wyrównawczych ochronnych ma na celu ograniczenie do wartości dopuszczalnych długotrwale w danych warunkach środowiskowych napięć występujących pomiędzy różnymi częściami przewodzącymi.
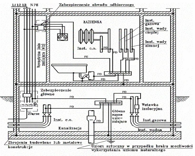
Każdy budynek powinien mieć główne połączenie wyrównawcze ochronne.
Główne połączenie wyrównawcze ochronne realizuje się przez umieszczenie w najniższej (przyziemnej) kondygnacji budynku głównego zacisku (szyny) uziemiającego, do którego są przyłączone:
- przewody uziemiające,
- przewody ochronne,
- przewody uziemiające funkcjonalne jeżeli występują,
- metalowe rury oraz metalowe urządzenia wewnętrznych instalacji wody zimnej, wody
gorącej, kanalizacji, centralnego ogrzewania, gazu, klimatyzacji, metalowe powłoki i
pancerze kabli elektroenergetycznych i telekomunikacyjnych itp.,
- metalowe elementy konstrukcyjne budynku, takie jak np. zbrojenia itp.
Elementy przewodzące wprowadzane do budynku z zewnątrz (takie jak metalowe rury i elementy konstrukcyjne, metalowe powłoki kabli) powinny być przyłączone do głównego zacisku (szyny) uziemiającego w miejscu ich wprowadzenia.
W pomieszczeniach o zwiększonym zagrożeniu porażeniem, jak np. w łazienkach wyposażonych w wannę i/lub prysznic, hydroforniach, pomieszczeniach wymienników ciepła, kotłowniach, pralniach, kanałach rewizyjnych, pomieszczeniach rolniczych i ogrodniczych oraz w przestrzeniach, w których nie ma możliwości zapewnienia ochrony przeciwporażeniowej przez samoczynne wyłączenie zasilania we właściwym czasie, powinny być zastosowane dodatkowe połączenia wyrównawcze ochronne.
Dodatkowe połączenia wyrównawcze ochronne powinny obejmować wszystkie części przewodzące jednocześnie dostępne, takie jak:
- części przewodzące dostępne,
- części przewodzące obce,
- przewody ochronne wszystkich urządzeń, w tym również gniazd wtyczkowych i wypustów
oświetleniowych,
- metalowe konstrukcje i zbrojenia budowlane.
Wszystkie połączenia i przyłączenia przewodów biorących udział w ochronie
przeciwpo¬rażeniowej powinny być wykonane w sposób pewny, trwały w czasie, chroniący przed korozją.
Przewody należy łączyć ze sobą przez zaciski przystosowane do materiału, przekroju oraz liczby łączonych przewodów, a także środowiska, w którym połączenie to ma pracować.
Na rysunku przedstawiono przykład połączeń wyrównawczych ochronnych w budynku mieszkalnym.

Bardzo ważne jest rozróżnienie głównych połączeń wyrównawczych ochronnych od uziemień. Aby określone elementy mogły być wykorzystane jako uziomy, muszą spełniać określone wymagania i musi być zgoda właściwej jednostki na ich wykorzystanie. Dotyczy to na przykład rur wodociągowych, kabli itp. Niektóre elementy jak np. rury gazu, palnych cieczy itp. nie mogą być wykorzystywane jako uziomy.
Natomiast wszystkie wyżej wymienione elementy powinny być w danym budynku połączone ze sobą poprzez główny zacisk (szynę) uziemiający, celem stworzenia ekwipotencjalizacji.
Aby zrealizować główne połączenia wyrównawcze ochronne nie wykorzystując rur gazowych jako elementów uziemienia, za wystarczające uważa się zainstalowanie wstawki izolacyjnej na wprowadzeniu rury gazowej do budynku jak to przedstawiono na rysunku .
Budynek należy wyposażyć w instalację chroniącą od wyładowań atmosferycznych. Obowiązek ten odnosi się do budynków dla których, po dokonaniu oceny ryzyka według procedur zawartych w Polskiej Normie dotyczącej ochrony odgromowej, stwierdzono potrzebę zastosowania tej ochrony.
Ochronę przed przepięciami łączeniowymi i pochodzącymi od wyładowań atmosferycznych należy zapewnić przez stosowanie ograniczników przepięć.
W systemie ochrony przeciwprzepięciowej szczególnie ważny jest podstawowy układ ochrony, zainstalowany na początku instalacji. Tworzące ten układ ograniczniki przepięć
powinny zapewnić podstawową ochronę przed wszelkiego rodzaju przepięciami łączeniowymi, awariami w sieci elektroenergetycznej oraz przepięciami atmosferycznymi, nawet w przypadku bezpośredniego uderzenia pioruna w budynek.
Ograniczniki te należy instalować bezpośrednio w złączu, w pobliżu złącza lub w rozdzielnicy głównej.
Ograniczniki powinny być włączone między każdy przewód fazowy i uziom oraz między
przewód neutralny N i uziom, jeżeli przewód N nie jest na początku instalacji uziemiony. Należy zastosować możliwie najkrótsze przewody łączące ograniczniki przepięć
(najlepiej, aby całkowita ich długość nie przekraczała 0,5 m).
Przewody uziemiające ograniczników przepięć powinny mieć przekrój nie mniejszy
niż 16 mm2 Cu.
Dla większości urządzeń elektrycznych ograniczenie się tylko do ograniczników
tworzących podstawowy układ ochrony jest niewystarczające. Należy zastosować w
dalszych częściach instalacji elektrycznej ograniczniki przepięć tworzące dalsze stopnie
ochrony, odpowiednio do przyjętej kategorii wytrzymałości udarowej (kategorii
przepięć).Ograniczniki te należy instalować w rozdzielnicach i tablicach rozdzielczych, a
w przypadku urządzeń specjalnie chronionych w gniazdach wtyczkowych, puszkach
instalacyjnych lub bezpośrednio w chronionym urządzeniu. Powinny być one włączone
między każdy przewód czynny (L1; L2; L3; N) i szynę uziemiającą lub przewód
ochronny. Przy stosowaniu ochrony przeciwprzepięciowej wielostopniowej, dla
zapewnienia koordynacji działania poszczególnych aparatów, odległości pomiędzy
ogranicznikami przepięć z iskiernikami (odgromniki) a ogranicznikami przepięć
warystorowymi (ochronniki) powinny wynosić od kilku do kilkunastu metrów.
Szczegółowe zalecenia w tym zakresie podają producenci ograniczników przepięć. W
innym przypadku konieczne jest zastosowanie pomiędzy nimi dodatkowego aparatu w
postaci tak zwanej „indukcyjności odsprzęgającej”.
Przewody i kable elektryczne należy prowadzić w sposób umożliwiający ich ochronę przed uszkodzeniami mechanicznymi oraz wymianę bez potrzeby naruszania konstrukcji budynku.
Trasy przewodów elektrycznych powinny być prowadzone w liniach prostych, równoległych do krawędzi ścian i stropów.
Należy stosować przewody elektryczne z żyłami wykonanymi wyłącznie z miedzi, jeżeli ich przekrój nie przekracza 10 mm2, natomiast dla przewodów o przekrojach powyżej 10 mm2 należy preferować stosowanie przewodów z żyłami wykonanymi z miedzi.
Przeciwpożarowe wyłączniki prądu należy stosować w strefach pożarowych o kubaturze
przekraczającej 1000 m3 lub zawierających strefy zagrożone wybuchem.
Przeciwpożarowy wyłącznik prądu powinien być umieszczony w pobliżu głównego
wejścia do budynku lub w pobliżu złącza i odpowiednio oznakowany. Powinien on odcinać dopływ prądu do wszystkich obwodów, z wyjątkiem obwodów zasilających instalacje i urządzenia, których funkcjonowanie jest niezbędne podczas pożaru.
Odcięcie dopływu prądu przeciwpożarowym wyłącznikiem nie może powodować
samoczynnego załączenia drugiego źródła energii elektrycznej, w tym zespołu
prądotwórczego, z wyjątkiem źródła zasilającego oświetlenie awaryjne i obwodów
zasilających instalacje i urządzenia, których funkcjonowanie jest niezbędne podczas pożaru.
norma
By Smoku Official
norma
- 601